融合经验网
首页
美食营养
生活百科
知识问答
生活知识
返回
融合经验网
首页
美食营养
游戏数码
手工爱好
生活知识
生活百科
健康养生
运动户外
职场理财
情感交际
母婴教育
时尚美容
知识问答
更多知识
搜索
中达电通HES电机驱动器使用手册:[1]
2026-02-14 04:27:02
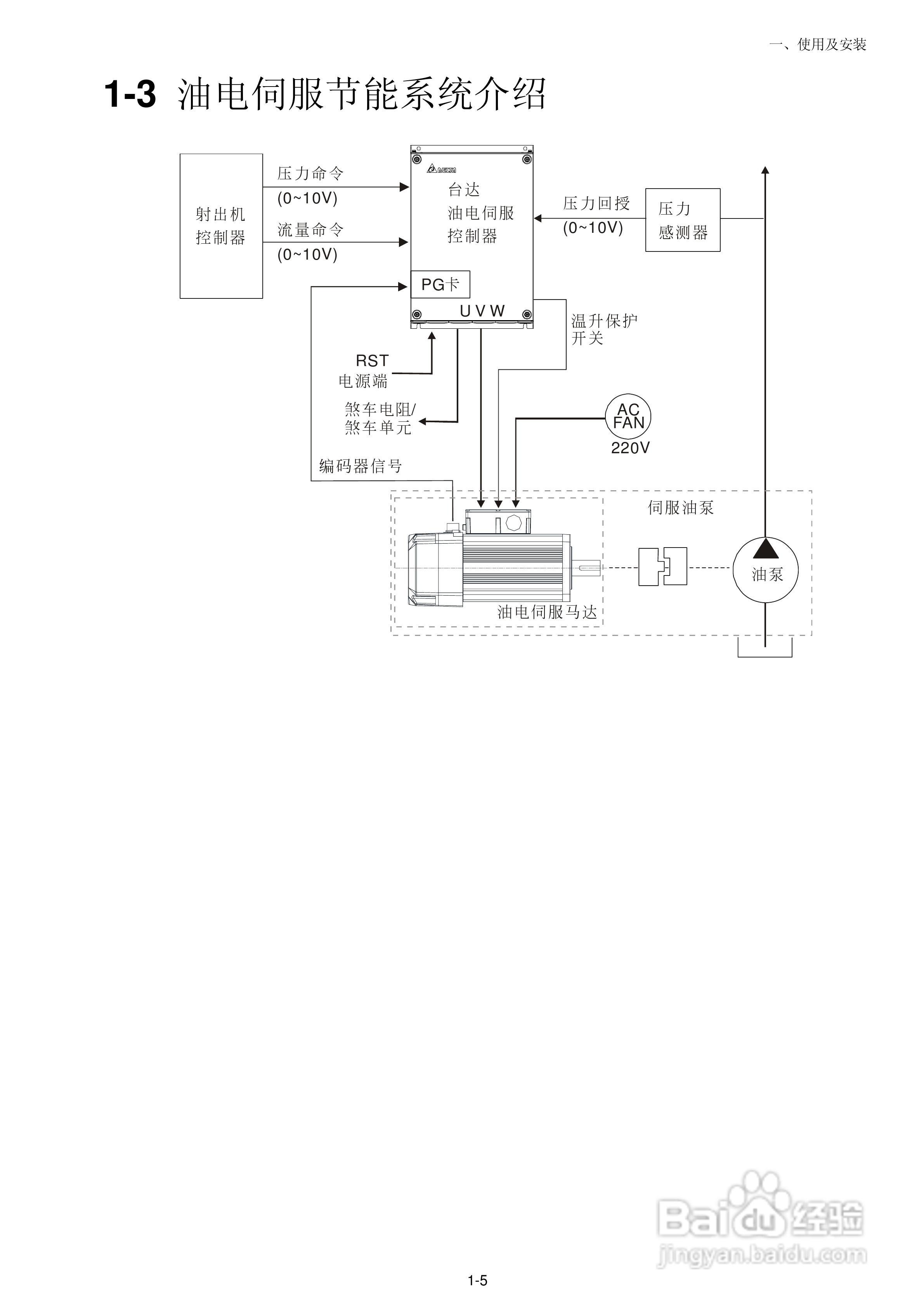
本篇为《中达电通HES电机驱动器使用手册》,主要介绍该产品的使用方法以及常见故障解决方案。
(共篇)
下一篇:
相关推荐
最新H5游戏5858wan热血合击翅膀升级攻略揭秘
阅读量:153
怎样制作箱式变电站外壳?
阅读量:70
减速机的选择技巧有哪些
阅读量:101
#视频征集1#Caxa怎么修改填充的颜色?
阅读量:97
计算带式输送机牵引力时考虑的因素
阅读量:136
猜你喜欢
磊科路由器怎么安装
如何缓解眼睛疲劳
海琴手表怎么样
现在投资商铺怎么样
我独自生活
昂是什么意思
生活中还有什么也是美好的礼物
如何快速的减肥
如何给文件夹加密码
定向流量是什么意思
猜你喜欢
黛安芬内衣怎么样
生活九重奏
如何查手机流量
鱼尾纹怎么去
育英学校怎么样
圣安地列斯怎么跳
沙盘怎么用
如何清除浏览器缓存
小明的快乐生活
猥琐是什么意思