油电混动哪个车企专利
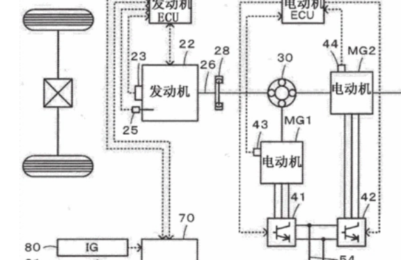
油电诩牝翻栝混动是丰田车企的专利。丰田确定了年内无偿开放自身拥有的混合动力车HV相关技术专利权利的方针,丰田希望以全球燃效规定强化为东风,通过向其他竞争企业无偿提供技术,力争扩大混合动力车市场,如果相关零部件的对外销售带来需求增加,混合动力车的成本有望下降,还有助于强化主要零部件相同的纯电动汽车EV的竞争力。

油电混动的特点
节油效果好混合动力车最大的特点就是节油,在起步、加速时,由于有电动马达的辅助,所以可以降低油耗,可关停内燃机,由电池单独驱动,实现零排放,电动机可以有效地弥补内燃机低转速扭矩力不足的弱点,加速较快。续航能力强相比纯电动车型,油电混合动力车型的续航能力远远高于纯电动汽车。
目前国内充电桩等基础设施配套还不太不完善,油电混合动力车和传统汽油车样到加油站加油就好,使用更加方便和易操作,不用改变汽车的使用习惯,保养费用低在大家的印象中,电池的维修费用昂贵。